I. Tầm quan trọng của tủ chữa cháy trong công trình
1. Đảm bảo sẵn sàng phương tiện chữa cháy
A. Bảo quản thiết bị an toàn, tránh hư hỏng
- Tủ chữa cháy giúp bảo quản thiết bị an toàn tránh hư hỏng hiệu quả
- Kết cấu kín hạn chế bụi bẩn và tác động môi trường bên ngoài
- Cửa tủ chắc chắn bảo vệ bình chữa cháy và cuộn vòi bên trong
- Lớp sơn tĩnh điện chống gỉ sét tăng độ bền sử dụng lâu dài
- Thiết kế khoa học giúp sắp xếp thiết bị gọn gàng và ngăn nắp
- Tủ chữa cháy đảm bảo phương tiện luôn sẵn sàng khi xảy ra sự cố
B. Giữ bình chữa cháy, vòi phun luôn cố định
- Tủ chữa cháy giúp giữ bình chữa cháy luôn cố định an toàn tuyệt đối
- Thiết kế khung thép dày chắc chắn bảo vệ vòi phun khỏi va đập mạnh
- Cấu trúc bên trong phân chia ngăn chứa thiết bị khoa học và gọn gàng
- Cửa tủ kín hạn chế bụi bẩn và độ ẩm ảnh hưởng thiết bị bên trong
- Vị trí lắp đặt hợp lý giúp tiếp cận phương tiện nhanh khi xảy ra sự cố
- Tủ chữa cháy góp phần duy trì tuổi thọ thiết bị phòng cháy lâu dài

2. Tăng hiệu quả xử lý khi cháy xảy ra
A. Rút ngắn thời gian tiếp cận nguồn nước
- Tủ chữa cháy giúp rút ngắn đáng kể thời gian tiếp cận nguồn nước
- Bố trí tủ chữa cháy hợp lý hỗ trợ xử lý đám cháy nhanh chóng
- Thiết kế tích hợp vòi và van giúp thao tác thuận tiện
- Người sử dụng dễ dàng triển khai phương án chữa cháy ban đầu
- Tủ chữa cháy đảm bảo nguồn nước sẵn sàng khi sự cố phát sinh
- Giải pháp này góp phần hạn chế thiệt hại tài sản hiệu quả
B. Hỗ trợ triển khai đội hình chữa cháy nhanh
- Tủ cứu hỏa giúp bố trí thiết bị khoa học sẵn sàng sử dụng ngay
- Hỗ trợ triển khai đội hình chữa cháy nội bộ nhanh chóng hiệu quả
- Thiết kế hợp lý giúp lực lượng tiếp cận phương tiện thuận tiện
- Giảm thiểu thời gian tìm kiếm thiết bị khi sự cố xảy ra
- Tăng khả năng phối hợp nhịp nhàng giữa các thành viên tham gia
- Đảm bảo quá trình xử lý ban đầu diễn ra an toàn ổn định

3. Nâng cao ý thức và tuân thủ quy định
A. Thể hiện trách nhiệm an toàn của chủ đầu tư
- Trang bị tủ PCCC thể hiện rõ trách nhiệm an toàn của chủ đầu tư
- Hệ thống tủ chữa cháy đầy đủ giúp công trình tuân thủ quy định pháp luật
- Việc lắp đặt đúng tiêu chuẩn khẳng định cam kết bảo vệ tính mạng con người
- Tủ chữa cháy đạt chuẩn góp phần xây dựng hình ảnh doanh nghiệp chuyên nghiệp
- Chủ đầu tư chủ động phòng ngừa rủi ro và giảm thiểu thiệt hại cháy nổ
- Công trình được đánh giá cao nhờ đáp ứng yêu cầu an toàn phòng cháy chữa cháy
B. Đáp ứng tiêu chuẩn phòng cháy theo quy định
- Tủ phòng cháy chữa cháy giúp công trình đáp ứng đầy đủ tiêu chuẩn phòng cháy hiện hành
- Việc lắp đặt tủ chữa cháy đảm bảo tuân thủ quy định pháp luật nghiêm ngặt
- Hệ thống tủ chữa cháy đạt chuẩn góp phần nâng cao mức độ an toàn tổng thể
- Trang bị tủ chữa cháy đúng quy cách giúp giảm thiểu rủi ro vi phạm
- Tủ chữa cháy đạt kiểm định hỗ trợ nghiệm thu công trình nhanh chóng hơn
- Sử dụng tủ chữa cháy đúng chuẩn thể hiện trách nhiệm với cộng đồng
![]() | ![]() |
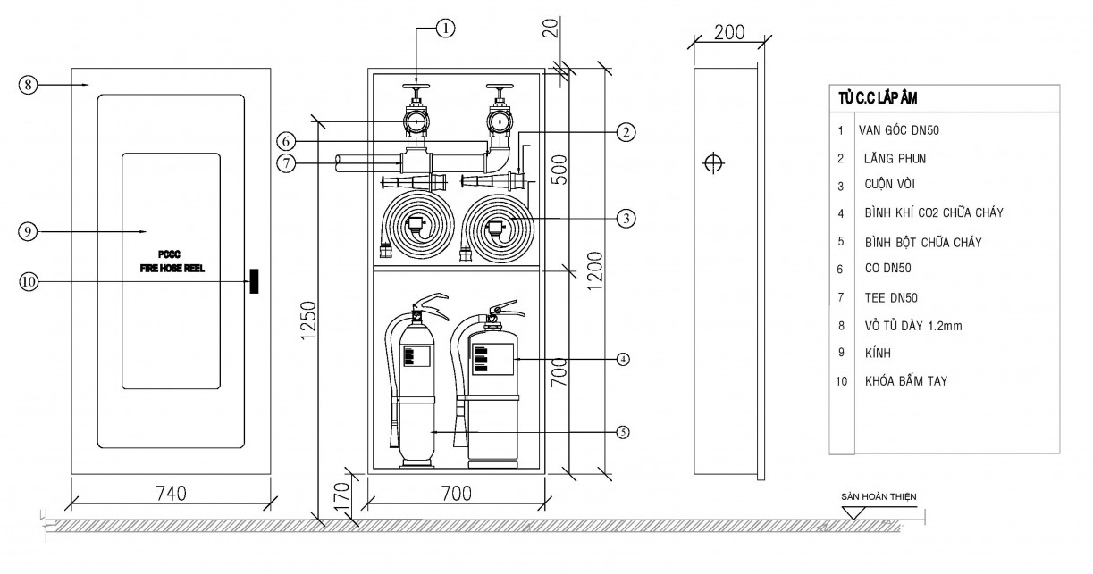
II. Đặc điểm cấu tạo của tủ chữa cháy
1. Cấu tạo tủ chữa cháy
Cấu tạo tủ chữa cháy được thiết kế nhằm bảo vệ thiết bị bên trong an toàn. Mỗi chi tiết trong tủ chữa cháy có vai trò giúp hệ thống hoạt động hiệu quả. Vật liệu tủ đảm bảo độ bền cao và khả năng chống chịu môi trường khắc nghiệt. Thiết kế cửa tủ và khóa giúp kiểm soát sử dụng hạn chế tác động bên ngoài. Hiểu rõ cấu tạo giúp người dùng lựa chọn tủ phù hợp từng công trình thực tế.
Các thành phần chính cần chú ý
- Thân tủ làm từ thép sơn tĩnh điện chống gỉ
- Cửa tủ có kính quan sát giúp kiểm tra thiết bị
- Bên trong bố trí vòi chữa cháy và lăng phun tiêu chuẩn
- Giá đỡ cuộn vòi giúp cố định gọn gàng khi sử dụng
- Khóa tủ chắc chắn đảm bảo an toàn tránh mở trái phép
- Lỗ chờ kết nối nguồn nước phù hợp nhiều hệ thống
Cấu tạo tủ đảm bảo chứa thiết bị và hỗ trợ vận hành nhanh chóng hiệu quả. Người dùng cần kiểm tra định kỳ để đảm bảo bộ phận luôn hoạt động ổn định. Việc chọn đúng tủ giúp tối ưu không gian và nâng cao hiệu quả phòng chữa cháy. Tiêu chuẩn kỹ thuật thiết kế tủ cần tuân thủ để đảm bảo an toàn. Ngoài ra bố trí tủ hợp lý sẽ giúp tiếp cận nhanh khi có sự cố xảy. Hiểu đúng cấu tạo tủ giúp nâng cao quả bảo vệ tài sản và người.

2. Chất liệu tủ chữa cháy
Tủ chữa cháy được sản xuất từ nhiều vật liệu khác nhau nhằm đảm bảo độ bền và an toàn sử dụng. Việc lựa chọn chất liệu phù hợp giúp tủ chữa cháy chống chịu tốt trước các tác động môi trường. Các dòng tủ hiện nay thường ưu tiên vật liệu có khả năng chống gỉ sét và chịu lực ổn định. Điều này giúp tăng tuổi thọ thiết bị và giảm thiểu chi phí bảo trì trong quá trình sử dụng. Tùy theo môi trường lắp đặt mà chất liệu tủ chữa cháy sẽ được lựa chọn phù hợp.
Các loại chất liệu tủ phổ biến
- Thép sơn tĩnh điện chống gỉ tốt trong môi trường ẩm
- Inox cao cấp chịu ăn mòn hóa chất và môi trường ngoài trời
- Tôn mạ kẽm tăng độ bền và giảm oxy hóa lâu dài
- Nhôm hợp kim nhẹ giúp lắp đặt dễ dàng và linh hoạt
- Kính cường lực bảo vệ thiết bị bên trong tủ chữa cháy
- Sơn phủ chống cháy giúp tăng khả năng chịu nhiệt hiệu quả
Chất liệu quyết định trực tiếp đến độ bền và khả năng bảo vệ thiết bị bên trong tủ chữa cháy. Với môi trường ngoài trời, inox hoặc tôn mạ kẽm thường được ưu tiên sử dụng để đảm bảo tuổi thọ. Trong khi đó, thép sơn tĩnh điện phù hợp cho các khu vực trong nhà có điều kiện ổn định hơn. Ngoài ra, lớp sơn phủ bên ngoài cũng đóng vai trò quan trọng trong việc chống ăn mòn hiệu quả. Khi lựa chọn đúng chất liệu, tủ chữa cháy sẽ vận hành ổn định và đảm bảo an toàn lâu dài.

3. Bảo quản bảo trì tủ chữa cháy
Việc bảo quản tủ chữa cháy đúng cách giúp duy trì hiệu suất ổn định lâu dài. Quy trình bảo trì định kỳ giúp phát hiện sớm hư hỏng và giảm rủi ro. Người dùng cần tuân thủ hướng dẫn kiểm tra để đảm bảo tủ chữa cháy sẵn sàng. Điều kiện môi trường lắp đặt ảnh hưởng đến độ bền và khả năng hoạt động. Vệ sinh định kỳ giúp tủ chữa cháy tránh bụi bẩn và đảm bảo thẩm mỹ.
Gợi ý các bước bảo trì hiệu quả
- Kiểm tra định kỳ các linh kiện bên trong tủ chữa cháy
- Làm sạch bề mặt tủ chữa cháy để tránh bám bụi
- Đảm bảo hệ thống khóa cửa hoạt động ổn định thường xuyên
- Kiểm tra phụ kiện đi kèm đầy đủ và đúng tiêu chuẩn
- Đặt tủ chữa cháy nơi khô ráo tránh ẩm ướt kéo dài
- Ghi chép lịch bảo trì để theo dõi tình trạng thiết bị
Bảo trì đúng cách giúp tủ chữa cháy vận hành ổn định và đáp ứng an toàn. Người quản lý cần xây dựng kế hoạch kiểm tra để tránh bỏ sót hạng mục. Đào tạo nhân sự đúng cách giúp tăng hiệu quả bảo quản và xử lý sự cố. Các tiêu chuẩn kỹ thuật cần tuân thủ để đảm bảo thiết bị hoạt động bền bỉ. Kiểm tra thường xuyên giúp giảm chi phí sửa chữa và hạn chế gián đoạn sử dụng. Doanh nghiệp nên lưu trữ hồ sơ bảo trì để thuận tiện theo dõi và đánh giá.

III. Các loại tủ chữa cháy thông dụng 2026
1. Tủ chữa cháy vách tường
Tủ chữa cháy vách tường là lựa chọn phổ biến cho nhiều công trình hiện đại. Thiết kế âm hoặc nổi giúp tiết kiệm diện tích và đảm bảo tính thẩm mỹ chung. Loại tủ này lắp đặt tại hành lang khu vực dễ quan sát và sử dụng nhanh. Bên trong bố trí đầy đủ thiết bị cơ bản nhằm hỗ trợ xử lý cháy. Việc lựa chọn đúng loại tủ sẽ nâng cao hiệu quả bảo vệ tổng thể.
Các đặc điểm nổi bật cần quan tâm
- Kích thước đa dạng phù hợp nhiều không gian lắp đặt
- Cửa kính hoặc thép giúp dễ quan sát thiết bị bên trong
- Thiết kế chắc chắn bảo vệ thiết bị khỏi va đập
- Bố trí hợp lý giúp thao tác nhanh khi xảy ra cháy
- Dễ dàng lắp đặt bảo trì phù hợp nhiều công trình
- Giá tủ chữa cháy vách tường khoảng 800.000 đến 2.500.000 VNĐ
Tủ cứu hỏa vách tường mang lại giải pháp lưu trữ thiết bị an toàn. Người dùng có thể dễ dàng kiểm tra tình trạng thiết bị nhờ thiết kế rõ ràng. Việc bố trí vị trí hợp lý giúp tối ưu khả năng tiếp cận khi sự cố. Ngoài ra loại tủ này còn phù hợp nhiều tiêu chuẩn kỹ thuật trong hệ thống. Lựa chọn đúng thiết kế giúp tối ưu chi phí đầu tư và nâng cao hiệu quả. Đây là giải pháp phù hợp cho nhiều công trình cần đảm bảo an toàn cháy nổ.

2. Tủ chữa cháy ngoài trời
Tủ chữa cháy ngoài trời yêu cầu độ bền cao trước điều kiện thời tiết khắc nghiệt. Thiết kế dụng vật liệu chống gỉ giúp kéo dài tuổi thọ và đảm bảo an toàn. Việc lắp đặt tủ chữa cháy ngoài trời cần ý vị trí tránh ngập và va đập. Tiêu chuẩn kỹ thuật đảm bảo tủ chữa cháy hoạt động ổn định trong nhiều môi trường. Do đó lựa chọn đúng tủ chữa cháy ngoài trời phù hợp là quan trọng hiện nay.
Những đặc điểm nổi bật cần lưu ý
- Vỏ tủ thép sơn tĩnh điện chống gỉ hiệu quả
- Thiết kế kín hạn chế nước mưa và bụi xâm nhập
- Trang bị khóa chắc chắn bảo vệ thiết bị bên trong
- Kích thước đa dạng phù hợp nhiều vị trí lắp đặt
- Dễ dàng bảo trì kiểm tra định kỳ ngoài trời
- Giá tủ chữa cháy ngoài trời từ 1.200.000 đến 3.500.000 VNĐ
Tủ cứu hỏa ngoài trời giúp bảo vệ thiết bị an toàn trong môi trường khắc nghiệt. Khả năng chống chịu thời tiết giúp tủ duy trì hiệu suất dụng ổn định lâu dài. Người dùng kiểm tra định kỳ đảm bảo thiết bị bên trong luôn hoạt động hiệu quả. Lựa chọn tủ chữa cháy trời giúp tối ưu chi phí và nâng cao quả phòng cháy. Đầu tư thiết bị phù hợp giúp giảm rủi ro hư hỏng do tác động môi trường. Đây là giải pháp quan trọng trong hệ thống tủ chữa cháy cho công trình hiện đại.

3. Tủ chữa cháy âm tường
Tủ chữa cháy âm tường thiết kế gọn giúp tối ưu không gian lắp đặt công trình. Giải pháp này phù hợp hành lang chung cư hoặc khu vực yêu cầu thẩm mỹ cao. Cấu trúc âm tường giúp bảo vệ thiết bị hạn chế va chạm quá trình sử dụng. Người dùng kiểm tra và tiếp cận thiết bị khi có sự cố xảy ra bất ngờ. Lắp đặt tủ chữa cháy âm tường cần tính toán kích thước phù hợp thiết kế thể.
Các đặc điểm nổi bật của dòng này
- Thiết kế âm tường gọn gàng tăng thẩm mỹ không gian
- Vật liệu thép sơn tĩnh điện chống gỉ bền bỉ lâu dài
- Cửa kính hoặc thép dễ quan sát thiết bị bên trong
- Phù hợp hành lang chung cư khách sạn trung tâm thương mại
- Dễ kiểm tra bảo trì kỳ đảm bảo sẵn sàng sử dụng
- Giá tủ chữa cháy âm tường phổ biến khoảng 1.200.000 VNĐ
Khi lựa chọn ưu tiên kích thước phù hợp vị trí lắp đặt đảm bảo đồng bộ. Ngoài chất liệu và lớp sơn ảnh hưởng trực tiếp đến độ bền sử dụng lâu dài. Tủ âm tường tối ưu diện tích cần tính toán kỹ trước khi thi công lắp đặt. Đơn vị thi công tuân thủ chuẩn an toàn đảm bảo hệ thống hoạt động ổn định. Việc kiểm tra kỳ phát hiện sớm hư hỏng duy trì khả năng sử dụng liên tục. Giải pháp này phù hợp công trình cầu thẩm mỹ cao tối ưu không gian lắp đặt.

4. Tủ chữa cháy kết hợp nhiều thiết bị
Tủ chữa cháy kết hợp nhiều thiết bị giúp tối ưu không gian lắp đặt công trình. Giải pháp này tích hợp sẵn phụ kiện cần thiết phục vụ xử lý nhanh huống cháy. Các mẫu tủ chữa cháy này thường dùng tại tòa nhà cao tầng hoặc khu công nghiệp. Bố trí hợp lý trong giúp tăng hiệu quả vận hành và đảm bảo an toàn cháy. Xu hướng lựa chọn tủ chữa cháy tích hợp ngày càng phổ biến trong dự án mới.
Các ưu điểm nổi bật của tủ tích hợp
- Tích hợp bình chữa cháy, vòi và lăng phun đồng bộ
- Thiết kế khoa học giúp kiểm tra và bảo trì định kỳ
- Phù hợp lắp đặt tại chung cư, nhà xưởng và trung tâm
- Giúp tiết kiệm không gian và tối ưu chi phí đầu tư
- Nâng cao năng xử lý nhanh khi xảy ra sự cố cháy
- Giá tủ chữa cháy tích hợp khoảng 2.500.000 đến 6.500.000 VNĐ
Việc sử dụng tủ tích hợp giúp đơn giản hóa vận hành trong tình huống khẩn cấp. Nhờ bố trí khoa học dùng dễ dàng tiếp cận và sử dụng thiết bị khi cần. Đây lựa chọn phù hợp cho công trình yêu cầu cao về an toàn và tiện dụng. Khi kết hợp đúng thiết bị, hiệu quả chữa cháy được nâng cao kể trong vận hành. Người quản lý kiểm tra định kỳ để đảm bảo thành phần luôn hoạt động ổn định. Xu hướng tích hợp trong tủ chữa cháy tiếp tục phát triển mạnh mẽ thời gian tới.

5. Tủ chữa cháy inox chống gỉ độ bền cao
Tủ chữa cháy inox được nhiều công trình lựa chọn nhờ khả năng chống gỉ hiệu quả. Chất liệu inox giúp thiết bị duy trì độ bền cao trong môi trường ẩm hoặc hóa chất. Thiết kế chắc chắn giúp tủ bảo vệ tốt các thiết bị bên trong khỏi va đập thường xuyên. Khả năng chống oxy hóa giúp tủ giữ được hình thức đẹp trong thời gian sử dụng dài lâu. Đây là giải pháp phù hợp cho các công trình yêu cầu tính bền vững và thẩm mỹ cao.
Một số đặc điểm nổi bật cần lưu ý
- Chất liệu inox cao cấp giúp tủ chống gỉ hiệu quả
- Bề mặt sáng bóng tăng tính thẩm mỹ công trình
- Khả năng chịu lực tốt hạn chế biến dạng khi va chạm
- Phù hợp lắp đặt môi trường ngoài trời hoặc ẩm ướt
- Dễ dàng vệ sinh bảo trì trong quá trình sử dụng
- Giá tủ chữa cháy inox dao động từ 1.200.000 đến 3.500.000 VNĐ
Tủ cứu hỏa inox mang lại hiệu quả sử dụng lâu dài nhờ cấu trúc bền vững và ổn định. Sản phẩm phù hợp với các công trình yêu cầu độ bền cao và khả năng chống ăn mòn tốt. Khi lựa chọn cần chú ý độ dày inox để đảm bảo khả năng chịu lực tối ưu. Ngoài ra nên kiểm tra kỹ phụ kiện đi kèm nhằm đảm bảo đồng bộ khi lắp đặt. Việc bảo trì định kỳ giúp duy trì chất lượng và kéo dài tuổi thọ sản phẩm ổn định. Đây là lựa chọn phù hợp cho nhiều môi trường yêu cầu độ bền và tính thẩm mỹ cao.

IV. Tủ chữa cháy có cần thiết phải trang bị không ?
Trong các công trình hiện đại, an toàn cháy nổ luôn được ưu tiên hàng đầu. Tủ chữa cháy giúp tập trung thiết bị xử lý sự cố nhanh chóng hiệu quả. Nhiều quy định hiện hành yêu cầu lắp đặt tủ chữa cháy tại khu vực trọng điểm. Trang bị đầy đủ hỗ trợ lực lượng chữa cháy tiếp cận nhanh khi có sự cố. Đây là giải pháp quan trọng giúp giảm thiểu thiệt hại và bảo vệ con người.
Các lý do cần trang bị tủ chữa cháy
- Đáp ứng yêu cầu pháp lý phòng cháy chữa cháy hiện hành
- Giúp bố trí thiết bị chữa cháy gọn gàng dễ kiểm tra
- Tăng khả năng xử lý nhanh khi phát sinh cháy nổ
- Hỗ trợ lực lượng chữa cháy tiếp cận thiết bị nhanh chóng
- Giảm thiểu thiệt hại tài sản khi xảy ra cháy nổ
- Phù hợp lắp đặt tại nhiều môi trường như nhà xưởng
Không chỉ bắt buộc, tủ phòng cháy chữa cháy thể hiện sự chuyên nghiệp trong quản lý an toàn. Doanh nghiệp trang bị đầy đủ sẽ giảm rủi ro pháp lý và nâng cao uy tín. Với nhà xưởng, thiết bị chữa cháy là giải pháp cần thiết để kiểm soát sự cố. Các tòa nhà tầng cần bố trí thiết bị chữa cháy hợp lý nhằm đảm bảo an toàn. Đầu tư đúng thiết bị ban đầu sẽ tiết kiệm chi phí sửa chữa và khắc phục. Vì vậy, trang bị thiết bị chữa cháy là lựa chọn cần thiết cho công trình hiện nay.

V. Tìm nhà cung cấp tủ PCCC giá rẻ chất lượng
Việc lựa chọn nơi mua tủ chữa cháy không chỉ dựa vào giá mà còn cần kiểm tra chất lượng. Thị trường có nhiều đơn vị cung cấp, nhưng không phải đơn vị nào cũng đảm bảo sản phẩm đạt tiêu chuẩn. Bạn cần tham khảo kỹ thông tin, đánh giá phản hồi và so sánh trước khi mua. Một tủ chữa cháy đạt chuẩn giúp tăng hiệu quả phòng cháy và bảo vệ tài sản an toàn. Đừng vội chọn nơi rẻ nhất mà bỏ qua yếu tố uy tín và bảo hành.
Một vài tiêu chí khi chọn đơn vị cung cấp:
- Chứng nhận đầy đủ theo tiêu chuẩn PCCC Việt Nam
- Sản phẩm đa dạng, dễ kiểm tra nguồn gốc rõ ràng
- Cam kết bảo hành và hỗ trợ kỹ thuật sau bán
- Giá bán minh bạch, không phát sinh thêm chi phí
- Được khách hàng trước đánh giá tích cực và tin tưởng
Hãy ưu tiên các nhà cung cấp có showroom thực tế để dễ kiểm tra mẫu mã trực tiếp. Tránh mua hàng trôi nổi không rõ nguồn gốc qua mạng xã hội hoặc các trang không uy tín. Nếu có thể, nên hỏi nhân viên PCCC khu vực để được giới thiệu nơi cung cấp chất lượng. Càng rõ ràng về thông tin sản phẩm, bạn càng dễ kiểm soát được mức độ an toàn. Khi chọn đúng đơn vị uy tín, việc bảo trì và thay thế cũng thuận tiện hơn rất nhiều. Nhờ vậy, bạn yên tâm sử dụng trong thời gian dài mà không lo hỏng hóc bất ngờ.

VI. Cách lựa chọn tủ chữa cháy phù hợp ?
Việc lựa chọn tủ đựng thiết bị chữa cháy là quan trọng để đảm bảo an toàn trong trường hợp xảy ra cháy. Dưới đây là một số điều cần xem xét khi chọn tủ đựng thiết bị chữa cháy:
1. Loại hình tủ chữa cháy
Lựa chọn tủ chữa cháy hợp phụ thuộc yếu tố kỹ thuật và môi trường sử dụng. Mỗi loại tủ chữa cháy thiết kế riêng nhằm đáp ứng yêu cầu lắp đặt trong từng công trình cụ thể. Người dùng cần hiểu rõ đặc điểm từng dòng tủ chữa cháy để đảm bảo tính an toàn vận hành. Ngoài ra kích thước vật liệu và kiểu lắp đặt cũng ảnh hưởng trực tiếp đến hiệu quả sử dụng lâu dài. Việc lựa chọn đúng loại tủ chữa cháy giúp tối ưu chi phí đầu tư và vận hành hệ thống.
Các tiêu chí chọn loại tủ phù hợp
- Tủ chữa cháy âm tường phù hợp công trình yêu cầu thẩm mỹ cao
- Tủ chữa cháy ngoài trời cần vật liệu chống nước chống gỉ
- Tủ chữa cháy trong nhà thường dùng thép sơn tĩnh điện bền
- Tủ chữa cháy di động linh hoạt cho khu vực cần thay đổi vị trí
- Tủ chữa cháy hai ngăn tiện bố trí nhiều thiết bị bên trong
- Tủ chữa cháy có kính giúp quan sát nhanh thiết bị bên trong
Việc phân loại tủ chữa cháy theo vị trí lắp đặt giúp tối ưu hiệu quả sử dụng thực tế. Từng loại tủ chữa cháy mang đặc điểm riêng phù hợp với từng môi trường khác nhau. Khi chọn tủ chữa cháy cần cân nhắc kỹ yếu tố thẩm mỹ độ bền và khả năng bảo vệ thiết bị. Các công trình ngoài trời nên ưu tiên tủ chữa cháy chống nước có độ kín cao. Với khu vực trong nhà tủ chữa cháy nhỏ gọn sẽ tiết kiệm diện tích và dễ bố trí.

2. Chất liệu tủ chữa cháy
Khi lựa chọn tủ chữa cháy phù hợp, chất liệu là yếu tố quan trọng hàng đầu. Chất liệu ảnh hưởng trực tiếp đến độ bền và khả năng chống chịu môi trường sử dụng thực tế. Người dùng cần hiểu rõ từng loại vật liệu để tránh chọn sai gây ảnh hưởng hiệu quả bảo vệ. Các dòng tủ chữa cháy phổ biến thường sử dụng thép, inox hoặc hợp kim có độ bền cao. Việc đánh giá đúng chất liệu giúp tối ưu chi phí và đảm bảo vận hành lâu dài.
Các tiêu chí đánh giá chất liệu phổ biến
- Thép sơn tĩnh điện giúp tủ chống gỉ tốt
- Inox chống ăn mòn cao dùng ngoài trời
- Hợp kim nhẹ giúp lắp đặt nhanh và thuận tiện
- Độ dày vật liệu quyết định độ bền sử dụng
- Lớp sơn phủ ngoài tăng khả năng chống oxy hóa
- Chất liệu đạt chuẩn giúp đảm bảo an toàn lâu dài
Việc lựa chọn chất liệu phù hợp giúp tủ chữa cháy hoạt động ổn định trong nhiều điều kiện khác nhau. Nếu lắp đặt ngoài trời, nên ưu tiên inox hoặc thép dày có khả năng chống gỉ cao. Trong môi trường trong nhà, thép sơn tĩnh điện vẫn đáp ứng tốt yêu cầu sử dụng lâu dài. Người dùng cần kiểm tra kỹ độ dày vật liệu và lớp sơn phủ trước khi quyết định mua. Ngoài ra, tiêu chuẩn sản xuất cũng là yếu tố quan trọng giúp đảm bảo chất lượng sản phẩm ổn định. Lựa chọn đúng chất liệu giúp tăng tuổi thọ và giảm chi phí bảo trì tủ chữa cháy đáng kể.

3. Kích thước và dung tích tủ
Khi chọn tủ chữa cháy, kích thước ảnh hưởng trực tiếp hiệu quả sử dụng thực tế. Dung tích tủ cần phù hợp số lượng thiết bị bên trong để đảm bảo bố trí khoa học. Không gian lắp đặt cũng quyết định việc chọn tủ lớn hay nhỏ nhằm tối ưu diện tích sử dụng. Người dùng nên cân nhắc giữa nhu cầu thực tế và tiêu chuẩn an toàn kỹ thuật hiện hành. Việc lựa chọn đúng kích thước giúp tủ chữa cháy vận hành ổn định và thuận tiện kiểm tra.
Các yếu tố cần cân nhắc phù hợp
- Kích thước tủ chữa cháy cần phù hợp diện tích lắp đặt thực tế
- Dung tích tủ phải đủ chứa các thiết bị cần thiết
- Tránh chọn tủ quá lớn gây lãng phí không gian
- Nên ưu tiên tủ chữa cháy dễ thao tác khi cần thiết
- Lựa chọn theo tiêu chuẩn thiết kế hệ thống PCCC
- Kiểm tra kích thước cửa tủ phù hợp thao tác nhanh
Kích thước tủ chữa cháy cần được tính toán dựa trên nhu cầu sử dụng thực tế công trình. Dung tích hợp lý giúp sắp xếp thiết bị gọn gàng và thuận tiện khi kiểm tra định kỳ. Nếu lựa chọn sai kích thước, việc vận hành tủ chữa cháy sẽ gặp nhiều khó khăn không cần thiết. Người sử dụng nên tham khảo tiêu chuẩn kỹ thuật để đảm bảo phù hợp quy định an toàn hiện hành. Ngoài ra, cần chú ý không gian xung quanh để đảm bảo khả năng tiếp cận nhanh chóng khi xảy ra sự cố. Việc đầu tư đúng kích thước tủ chữa cháy sẽ giúp nâng cao hiệu quả bảo vệ công trình lâu dài.

4. Kiểm tra tiêu chuẩn và chứng chỉ
Khi chọn tủ chữa cháy, cần kiểm tra tiêu chuẩn và chứng chỉ rõ ràng đầy đủ. Tiêu chuẩn giúp bảo thiết bị đáp ứng yêu cầu an toàn và vận hành ổn định. Chứng chỉ hợp lệ chứng minh sản phẩm được kiểm định theo quy định kỹ thuật hành. Người mua ưu tiên sản phẩm có hồ sơ rõ ràng từ nhà sản xuất uy tín. Việc này giúp giảm rủi ro khi sử dụng tủ chữa cháy trong tình huống khẩn cấp.
Các tiêu chí quan trọng cần kiểm tra
- Kiểm tra tiêu chuẩn theo quy định Việt Nam hiện hành
- Xác minh chứng chỉ kiểm định từ cơ quan có thẩm quyền
- Ưu tiên có nguồn gốc rõ ràng từ nhà sản xuất
- Đối chiếu tin kỹ thuật giữa nhãn mác và tài liệu kèm
- Kiểm tra tem chống giả xác nhận của đơn vị phân phối
- Đảm bảo phù hợp tiêu chuẩn lắp đặt hệ thống phòng cháy
Kiểm tra tiêu chuẩn và chứng chỉ đảm bảo tủ chữa cháy hoạt động đúng yêu cầu. Đây là bước quan trọng người dùng tránh mua phải sản phẩm kém chất lượng thị trường. Các sản phẩm đạt chuẩn độ bền cao và đảm bảo an toàn sử dụng lâu dài. Ngoài việc kiểm tra kỹ giúp nâng cao hiệu quả vận hành trong tình huống khẩn cấp. Người dùng lựa chọn sản phẩm có đầy đủ hồ sơ để thuận tiện kiểm tra này. Một định đúng giúp thống phòng cháy vận hành ổn định và giảm thiểu rủi ro sinh.

5. Thiết kế và tính năng của tủ chữa cháy
Thiết kế hợp lý giúp nâng cao hiệu quả sử dụng trong nhiều tình huống thực tế. Người dùng cần xem xét kích thước phù hợp với không gian lắp đặt cụ thể. Chất liệu vỏ ngoài quyết định độ bền và khả năng bảo vệ thiết bị bên trong. Ngoài ra, cấu trúc bên trong cần bố trí để thao tác nhanh khi khẩn cấp. Chọn tủ chữa cháy đúng thiết kế giúp tối ưu hiệu suất và đảm bảo an toàn.
Các tiêu chí quan trọng cần xem xét
- Kích thước tủ phù hợp diện tích và vị trí lắp đặt
- Chất liệu thép sơn tĩnh điện tăng độ bền chống ăn mòn
- Cửa kính hoặc thép giúp quan sát và bảo vệ thiết bị
- Bố trí ngăn chứa hợp lý giúp thao tác khi sự cố
- Khả năng chống bụi nước bảo thiết bị hoạt động ổn định
- Thiết kế linh hoạt hỗ trợ lắp đặt môi trường khác nhau
Thiết kế tủ đảm bảo tính đồng bộ với hệ thống phòng cháy chữa cháy tổng thể. Bố trí hợp lý giúp người dùng tiếp cận thiết bị nhanh khi xảy ra sự cố. Vật liệu chất lượng cao giúp tăng tuổi thọ và hạn chế hư hỏng theo thời gian. Ưu tiên thiết kế dễ kiểm tra bảo trì để hệ thống luôn hoạt động ổn định. Tủ chữa cháy thiết kế phù hợp sẽ đáp ứng tốt yêu cầu sử dụng khác nhau. Đánh giá các yếu tố giúp lựa chọn sản phẩm phù hợp và tối ưu hiệu quả.

6. Giá cả tủ chữa cháy
Khi lựa chọn tủ chữa cháy phù hợp cần xem xét yếu tố kỹ thuật quan trọng. Kích thước lắp đặt phù hợp không gian giúp đảm bảo tính thẩm mỹ và tiện dụng. Chất liệu cấu tạo ảnh hưởng trực tiếp độ bền khả năng chống ăn mòn lâu dài. Bố trí thiết bị bên trong cần hợp lý để thuận tiện kiểm tra và bảo trì. Thương hiệu và tiêu chuẩn sản xuất quyết định độ an toàn khi sử dụng thực tế.
Các yếu tố ảnh hưởng giá cần biết
- Vị trí lắp đặt ảnh hưởng chi phí chuyển và thi công
- Kích thước tủ lớn nhỏ quyết định vật liệu và sản xuất
- Chất liệu thép sơn tĩnh điện hay inox thay đổi giá thành
- Số lượng thiết bị trong quyết định cấu hình và chi phí
- Tiêu chuẩn sản xuất và chứng nhận ảnh hưởng giá trị phẩm
- Thương hiệu uy tín thường có giá cao hơn do chất lượng
Đánh giá thể giúp chọn tủ chữa cháy phù hợp ngân sách vẫn đảm bảo chất lượng. Không nên quan tâm giá thấp mà bỏ qua tiêu chuẩn an toàn và độ bền phẩm. So sánh phương án nhau giúp doanh nghiệp tối ưu chi phí đầu tư đầu hợp lý. Chọn đơn vị uy tín đảm bảo nguồn gốc rõ ràng và sách hỗ trợ dài hạn. Cần kiểm tra thông số kỹ thuật khi quyết định mua tránh phát sinh phí sửa chữa. Tính toán lâu dài giúp cân bằng chi phí tư và hiệu quả sử dụng thực tế.

VII. Bảng báo giá các loại tủ chữa cháy mới nhất 2026
STT | Loại tủ chữa cháy | Kích thước (mm) | Vật liệu | Giá (VNĐ) |
1 | Tủ chữa cháy vách tường | 500x400x180 | Thép sơn tĩnh điện | 850.000 |
2 | Tủ chữa cháy âm tường | 600x500x200 | Thép sơn tĩnh điện | 1.050.000 |
3 | Tủ chữa cháy ngoài trời | 700x600x250 | Inox 304 | 2.800.000 |
4 | Tủ chữa cháy di động | 800x600x300 | Thép sơn tĩnh điện | 2.200.000 |
5 | Tủ chữa cháy đôi | 1200x800x300 | Thép sơn tĩnh điện | 2.500.000 |
6 | Tủ chữa cháy mini | 400x300x150 | Thép sơn tĩnh điện | 650.000 |
7 | Tủ chữa cháy âm tường lớn | 800x600x250 | Thép sơn tĩnh điện | 1.800.000 |
8 | Tủ chữa cháy inox nhỏ | 500x400x200 | Inox 201 | 1.400.000 |
9 | Tủ chữa cháy inox ngoài trời | 600x500x250 | Inox 304 | 3.200.000 |
10 | Tủ chữa cháy có kính | 600x500x200 | Thép + kính | 1.200.000 |
11 | Tủ chữa cháy 1 ngăn | 500x400x180 | Thép | 900.000 |
12 | Tủ chữa cháy 2 ngăn | 700x600x250 | Thép | 1.600.000 |
13 | Tủ chữa cháy 3 ngăn | 900x700x300 | Thép | 2.400.000 |
14 | Tủ chữa cháy treo tường | 500x400x180 | Thép | 870.000 |
15 | Tủ chữa cháy chống nước | 700x600x300 | Inox 304 | 3.500.000 |
16 | Tủ chữa cháy chịu nhiệt | 600x500x200 | Thép dày | 1.300.000 |
17 | Tủ chữa cháy công nghiệp | 1200x800x300 | Thép dày | 3.000.000 |
18 | Tủ chữa cháy dân dụng | 600x500x200 | Thép | 1.100.000 |
19 | Tủ chữa cháy lắp nổi | 600x500x200 | Thép | 1.050.000 |
20 | Tủ chữa cháy lắp âm | 600x500x200 | Thép | 1.150.000 |
21 | Tủ chữa cháy nhỏ gọn | 450x350x150 | Thép | 720.000 |
22 | Tủ chữa cháy trung bình | 600x500x200 | Thép | 1.050.000 |
23 | Tủ chữa cháy lớn | 1000x800x300 | Thép | 2.700.000 |
24 | Tủ chữa cháy inox cao cấp | 700x600x250 | Inox 304 | 3.800.000 |
25 | Tủ chữa cháy kính cường lực | 600x500x200 | Thép + kính | 1.350.000 |
26 | Tủ chữa cháy 1 bình | 500x400x180 | Thép | 880.000 |
27 | Tủ chữa cháy 2 bình | 700x600x250 | Thép | 1.550.000 |
28 | Tủ chữa cháy có cuộn vòi | 800x600x300 | Thép | 2.200.000 |
29 | Tủ chữa cháy ngoài trời lớn | 1000x800x300 | Inox 304 | 4.200.000 |
30 | Tủ chữa cháy chống gỉ | 600x500x200 | Inox 201 | 2.900.000 |
31 | Tủ chữa cháy tiêu chuẩn | 600x500x200 | Thép | 1.100.000 |
32 | Tủ chữa cháy theo yêu cầu | Theo thiết kế | Thép/Inox | 3.500.000 |
33 | Tủ chữa cháy sơn đỏ | 600x500x200 | Thép | 1.120.000 |
34 | Tủ chữa cháy sơn tĩnh điện | 700x600x250 | Thép | 1.600.000 |
35 | Tủ chữa cháy treo ngoài trời | 700x600x250 | Inox | 3.300.000 |
36 | Tủ chữa cháy có khóa | 600x500x200 | Thép | 1.200.000 |
37 | Tủ chữa cháy không khóa | 600x500x200 | Thép | 1.050.000 |
38 | Tủ chữa cháy đơn giản | 500x400x180 | Thép | 800.000 |
39 | Tủ chữa cháy đa năng | 800x600x300 | Thép | 2.500.000 |
40 | Tủ chữa cháy lắp sàn | 900x700x300 | Thép | 2.200.000 |
41 | Tủ chữa cháy có bánh xe | 800x600x300 | Thép | 2.600.000 |
42 | Tủ chữa cháy inox dày | 700x600x250 | Inox 304 | 3.900.000 |
43 | Tủ chữa cháy gắn trụ | 800x600x300 | Thép | 2.800.000 |
44 | Tủ chữa cháy chống bụi | 600x500x200 | Inox | 3.100.000 |
45 | Tủ chữa cháy văn phòng | 500x400x180 | Thép | 900.000 |
46 | Tủ chữa cháy chung cư | 600x500x200 | Thép | 1.150.000 |
47 | Tủ chữa cháy nhà xưởng | 1000x800x300 | Thép | 2.900.000 |
48 | Tủ chữa cháy nhà kho | 900x700x300 | Thép | 2.700.000 |
49 | Tủ chữa cháy ngoài trời nhỏ | 600x500x250 | Inox | 3.000.000 |
50 | Tủ chữa cháy cao cấp | 1200x800x300 | Inox 304 | 4.500.000 |
GHI CHÚ
- Giá trên chưa bao gồm thuế VAT theo quy định hiện hành
- Kích thước có thể thay đổi theo yêu cầu thiết kế thực tế
- Giá chưa bao gồm chi phí vận chuyển và lắp đặt tại công trình
- Sản phẩm được bảo hành chính hãng theo từng loại vật liệu khác nhau
- Có hỗ trợ gia công tủ chữa cháy theo kích thước riêng yêu cầu
- Vui lòng liên hệ để nhận báo giá chi tiết đã bao gồm VAT đầy đủ

VIII. Liên hệ trang bị tủ chữa cháy tại Cty PCCC Hoàng Nhật Hưng
Tủ chữa cháy là thiết bị không thể thiếu trong hệ thống phòng cháy chữa cháy tại công trình. Với thiết kế đa dạng, tủ giúp bảo quản phương tiện cứu hỏa và hỗ trợ xử lý sự cố kịp thời. Tùy nhu cầu, người dùng có thể chọn tủ âm tường hoặc nổi để phù hợp không gian. Ngoài công năng lưu trữ, tủ còn có vai trò định vị và bảo vệ các thiết bị quan trọng.
Thông tin cần biết khi chọn mua tủ chữa cháy:
- Chất liệu vỏ tủ phải dày, sơn tĩnh điện chống gỉ
- Kích thước phù hợp không gian và thiết bị bên trong
- Thiết kế cửa mica trong để dễ kiểm tra thiết bị
- Chốt khóa chắc chắn, dễ mở khi cần sử dụng gấp
- Sản phẩm phải đạt tiêu chuẩn PCCC theo quy định
Công ty PCCC Hoàng Nhật Hưng chuyên cung cấp tủ chữa cháy chất lượng cao, đạt chuẩn an toàn. Đơn vị cam kết sản phẩm chính hãng, giá cạnh tranh, tư vấn tận tình theo từng công trình. Dịch vụ giao hàng nhanh chóng, hỗ trợ lắp đặt và bảo trì trọn gói chu đáo. Với đội ngũ kỹ thuật giàu kinh nghiệm, đảm bảo thi công đúng kỹ thuật và thời gian. Khách hàng có thể yên tâm về hiệu quả sử dụng lâu dài và vận hành ổn định.
Công ty TNHH PCCC Hoàng Nhật Hưng
Địa Chỉ: 25/79/14, đường số 6, P. Hiệp Bình Phước, Thủ Đức- Hồ Chí Minh
Số Điện Thoại: 090.334.3680 ( Ms Thảo) 0905.644.449 ( Mr Vũ)
Email: Hoangnhathungcompany.ltd@gmail.com
Website :Thietbipcccvn.com - Thietbipcccvietnam.com

































